威廉希尔中文网站-通用免费下载
威廉希尔中文网站——热油泵生产专家
联系我们
威廉希尔中文网站
地 址:河北省武安市曹公泉工业园
    区1585号
电 话:0310-5652273
传 真:0310-5660714

手   机:13803101150

联系人:武洋、谢波 ..

行业动态
当前位置:首页>> 首页>> 行业动态

热载体循环系统主要设备的设计选型与安装

点击数:69662014-09-22 09:03:11 来源: 威廉希尔中文网站

新闻摘要:针对不断上升的热载体系统安全事故,分析了部分组成部分:膨胀器、油气分离器、循环泵的设计选型与安装,提出了相应的防范措施。

0 引言

目前,在我国工业生产中,有机热载体炉(又称热媒加热炉或导热油炉)已经不再是一个新鲜的名词,其凭借自身“高温低压”的最主要特性,已广泛应用于化工、印染、建材、造纸、纺织等行业中。但由于有机热载体炉在我国起步比较晚,因设计、制造、安装和使用中的问题,以及管理水平较低造成的燃爆等各种事故呈逐步上升的趋势。为此,本文对热载体炉循环系统中的部分组成设备的设计选型及其安装进行了分析并提出一些防范措施,以期在此行业中起到一定的指导意义,减少事故的发生。

 

1 有机热载体循环系统的组成

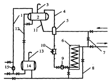
组成有机热载体炉循环系统的主要设备有热载体炉、用热设备、油气分离器、过滤器、循环泵、膨胀器(槽)、储油槽(箱)等。根据循环泵安装位置的不同,液相强制循环热载体供热系统可分为注入式(循环泵安装在热载体炉的入口)与抽吸式(循环泵安装在热载体炉的出口)两种方式。下图1为常用的注入式供热系统[1]。

威廉希尔中文网站          

图1 常用的注入式有机热载体炉供热系统

1-补油管  2-膨胀器  3-大气管  4-排气管  5-油气分离器  6-热载体炉  

7-旁路阀  8-冷油置换管  9-循环泵  10-过滤器  11-膨胀管  

12-溢流管  13-大气管  14-储油槽  15-补油泵

2 膨胀系统

2.1 膨胀器

热载体在加热过程中温度每升高100℃体积将有7%左右的膨胀,并产生少量的油蒸汽,必须对此加以释放,才能保证导热油在系统中的正常循环[2]。膨胀器便是起这样作用的设备,其对于系统的安全运行起到非常重要的作用:1)吸收有机热载体在工作温度下的受热膨胀量; 2)自动向系统补充有机热载体; 3)排除系统内气体;4)系统循环泵突然停电时进行冷油置换。

膨胀器(这里仅指膨胀槽)的调节容积应不小于液相系统中热载体在工作温度下因受热膨胀而增加的容积的1.3倍,热载体的受热膨胀量,应按其生产厂家提供的膨胀系数、系统热载体容量和工作温度,其计算公式为[3]:

                    (1)



对于膨胀器的安装高度,《有机热载体炉安全技术监察规程》(劳动部发[1993]356号)在第四章第21条第4款规定:“膨胀器的底部与有机热载体炉顶部的垂直距离应不小于1.5m”。但一些用油单位与设计单位对此提出了不同的看法。有人认为该条款没有考虑到整个供热循环系统的影响,在热载体炉运行时膨胀器出现超温(超过“不得高于70℃”的规定)的现象是由于用热设备安装位置过高甚至接近膨胀器的标高所至[4],其建议将该条款改为:“膨胀器的底部至少高出供热循环系统(包括用热设备及主循环管道)最高处1.5m”;国内有的规程规定“膨胀器的底部与系统最高液面之间的距离不小于1.5m”,而国外的设计图纸中也明确标示出此项要求[5],但这样是否就能保证“膨胀器内的有机热载体的温度不超过70℃”,还有待验证。

膨胀器上应装有溢流管,溢流管接到储油槽上,其直径与膨胀管直径一样,且溢流管上不准安装阀门。封闭式的膨胀器应装有压力表和安全泄放装置。

2.2 膨胀管

膨胀管管径的确定直接影响到运行的安全性及经济性,目前其管径的计算尚无成熟的计算公式,多采用安全阀的原理来计算,计算结果与实际需要相比明显偏大,无法保证膨胀槽内有机热载体的表面温度低于要求温度,而造成有机热载体氧化失效,并进一步酿成安全事故。同时,管径明显偏大也造成材料的浪费,增加了成本[3]。一般按照公式

                           (2)

式中:

——膨胀管管径,m

——由初始温度至工作温度有机热载体的体积膨胀量,m3/h。

计算出来的公称直径与推荐表给出的管径相比,明显偏大。

文献[6]给出来一种较为合理的膨胀管管径的估算方法。其估算前提为:1)在有机热载体炉加热升温的过程中,考虑到温度不是由初始温度立刻升至工作温度,而是根据升温曲线的要求逐步升高的,因此炉内有机热载体的膨胀也是逐步发展的。在进行膨胀管管径的估算中,对最不利的情况进行计算,即认为升温在1小时内完成,系统内有机热载体容积在1小时内由初始容积增大至最大容积,此时为了不致出现炉管超压爆炸事故,所需的膨胀管管径。2)考虑在膨胀槽中满足油气分离时,对油气混合物进入膨胀槽的速度要求,保证在0.5m/s,使流动呈层流状态,以利于气体溢出膨胀槽。基于这两个前提,得出的膨胀管管径的估算公式为

                            (3)


膨胀管需要转弯时,其弯曲角度不宜小于120°,膨胀管上不得安装阀门,且不得有缩颈部分。为降低膨胀管和膨胀器中的热载体的温度,防止热载体超温老化,必须尽可能减少系统通过膨胀管箱膨胀器传递的热量,故膨胀器与膨胀管均不得采取保温措施。

 

3 油气分离器

油气分离器是保证循环泵和锅炉设备安全可靠运行的必备设备。其用来分离并排出加热系统中的空气、水蒸气及其他气体,从而保证有机热载体在液相无汽水的状态下稳定运行。选用的油气分离器,应有足够的截面积和有效的分离高度,以确保能将系统内残存的空气、在加热过程产生的水蒸气和热载体中的低挥发分及时排出。油气分离器的设计与选用暂时无统一的规范约束,值得进一步探讨。

油气分离器安装位置的设置应遵循以下两个原则:1)防止膨胀槽内有机热载体超温。对于注入式系统,油气分离器安装在加热系统的回油管路上,其温度较高,若油气分离器与膨胀器位置很接近,高温气体还来不及降温就直接进入膨胀器,会造成膨胀器内有机热载体超温。一般来说,油气分离器与膨胀器之间在竖直方向应间隔1m,是高温气体可以通过膨胀管降温。2)便于排气。为了保证有机热载体在循环中产生的气体能够及时排出,油气分离器应该设置在主循环回油管路的最高处。

曾经发生过热载体循环系统油气分离器爆裂的情况,文献[7]分析了爆裂的原因。除了使用不适合的导热油外,油气分离器结构和系统循环方式是引起事故的主要原因。对于注入式循环系统,油气分离器布置在整个循环系统中压力最低区域,并通过系统膨胀管与高位膨胀器连接,如采用合成油,加热到一定温度会产生气体,系统压力低不利于排气。而对于抽吸式系统,油气分离器在锅炉本体中运行,系统脱水排气都集中在锅炉本体上,系统膨胀处在系统油气压力最高处,系统压力高,有利于油气分离器气体通过膨胀管向高位膨胀器排气。故为了预防油气分离器爆裂,建议将注入式改为抽吸式。

另油气分离器可以采用椭圆封头结构,提高承压强度,降低事故发生率。

 

4 循环泵

循环泵是整个热载体系统的“心脏”,其为热载体系统提供运行动力。循环泵流量和扬程的选取应保证热载体在热载体炉中有必要的流速,以便防止液相炉中有机热载体过热分解与积碳。规程要求有机热载体的流速中,辐射受热面不低于2m/s,对流受热面不低于1.5m/s。否则,热载体在炉管内流动时,流动边界层过厚,管壁温度与主流温度相差太大,会使管壁超温,导致导热油分解、聚合成胶质物附在管壁上,影响传热效果,甚至引起爆管事故。

4.1 循环泵流量的计算

循环泵的计算流量,我们一般取系统容积流量的1.1倍。而容积流量可以使用下列公式计算[8]:

                     (4)


热载体的容积流量与热载体的比热有关,不同种类的热载体其循环流量不同。因此在计算热载体锅炉的循环流量时,要根据所选油种的热物性和其工作温度,利用式(4)进行计算,依据计算结果再选择合适流量的循环油泵。在更换所使用的热载体种类后,需要重新计算系统的容积流量,更换合适的循环泵。

4.2 循环泵扬程的计算

根据经验,有机热载体的流速宜控制在一定的范围内,辐射段为2.0~2.5m/s,对流段为1.5~1.8m/s[8],这样既能保证有机热载体的流速,又能将运行费用控制在比较经济合理的范围内。系统的阻力降包括沿程阻力损失和局部阻力损失。沿程阻力损失可按下示公式计算:

                         (5


有机热载体供热系统的阻力降=炉内阻力降+输油管线阻力降+用热设备阻力降。有机热载体炉内阻力降是可以精确计算的。但炉外输油管线和用热设备阻力降的准确计算需要根据用户现场管道布置和用热设备的多少而定。经过调查统计,一般炉外管道总长在250m以内,可取250m进行沿程阻力的计算长度。同时,由于系统中管路及设备的阀门、弯头数量比较多(在此,我们将用热设备阻力归为局部阻力类),在进行设计时,根据经验可以对局部阻力取为输油管线沿程阻力损失的5%进行估算。故在取1.2倍的富余量后,循环泵的计算压头为

                      (6

循环泵运行时,应具有可靠的停电连锁保护装置。当停电时,循环泵停止工作,而鼓风机与引风机也应能同步停止工作,以减弱燃烧、降低过热。循环泵应设置两台,一台为工作泵,一台为备用泵,且无论是工作泵还是备用泵,其流量与扬程均应满足要求。当工作泵出现故障时,备用泵投入使用一防止炉内的热载体过热而引发事故。在停电频繁的地区,锅炉房内应设有备用电源或采取其他措施,以保证泵的正常运转。

在运行中,有机热载体不可避免的会出现分解、积炭。同时,在安装过程中,也会有异物残留在循环系统中,这些有害物质不仅会进入锅炉及用热设备传热面,影响系统热效率,同时还会堵塞管道,粘结在循环泵上严重影响泵的可靠运行。因此,在泵的入口应装有定时清洗的过滤器,用以过滤出残渣和异物保证泵的可靠运行,延长有机热载体的使用寿命。

在结束供热或有特殊情况需要停炉时,切忌在有机热载体温度降低后便关闭循环泵,必须在降低炉温后才可以关闭循环泵。因为虽然此时炉外的热载体温度已经降低到了安全温度以下,但由于锅炉内部的耐火砖和炉渣、灰渣温度往往还比较高,泵一旦停止运行,滞留在炉内的热载体将无法循环冷却,温度将迅速上升直到超过有机热载体的允许使用温度,结焦失效。

 

5 结语

要杜绝热载体系统安全事故,除了设计出合理适用的设备外,安装过程也是极为重要的。热载体最大的缺点是易燃、渗透性强,一旦泄漏易引起火灾事故。有机热载体炉元件之间应尽量采用焊接连接。一些生产厂家虽对炉管的主焊缝采用了焊接,但采用的是手工电弧焊,难以保证焊接质量,而且焊缝外观形状也较差,易发生泄漏事故。还有一些产品仍然采用法兰连接,法兰连接处是泄漏的主要薄弱环节,密封不当会引起火灾事故[9]。

同时,有科学的管理制度并定时的对有机热载体系统进行清洗与维护,是系统安全有效运行的可靠保证。

【责任编辑:湖南工业大学土木工程学院:覃金珠,寇广孝,李端茹】(Top) 返回页面顶端
友情链接
首页
产品中心
适用行业
在线服务
宏泰文化
留言板
故障排除
人力资源
联系我们
版权所有:威廉希尔中文网站 销售联系人:武洋 谢波 销售热线:0310-5652273
网站联系人:周俊涛  电话:0310-5652567 传真:0310-5660714
地址:河北省武安市曹公泉工业园区1585号   冀ICP备14015966号 百度信誉认证 技术支持:网加思维
销售热线:400-9970980 0310-5652273关闭本窗口
销售热线:400-9970980 0310-5652273关闭本窗口
您正在访问的是联系董事长栏目,很抱歉让您对我们的服务感到不满意,但是如您反馈的情况与实情不符或属恶意骚扰,我们有权对您提起诉讼,如需继续,请点击下一步。
下一步
手机号码:
验 证 码:
提交
您好,我们已将董事长联系方式以短信形式发送至您的手机,请注意查收。。。
关闭本窗口
您正在访问的是联系董事长栏目,很抱歉让您对我们的服务感到不满意,但是如您反馈的情况属与实情不符或属恶意骚扰,我们有权对您提起诉讼,如需继续,请点击下一步。
下一步
手机号码:
验 证 码:
提交
您好,我们已将董事长联系方式以短信形式发送至您的手机,请注意查收。。。
关闭本窗口